JFTPC磁性開關CS1-F U G SC氣缸接近開關磁簧式感應器線D-A93
液壓系統數字液壓缸的閉環控制
通過使用閉環控制數字液壓缸實現機床刀具快進-工進-快退的運動循環過程,來說明閉環控制數字液壓缸的控制方法。
在加工工件的過程中,為了提高工作效率,刀具遇到工件前都希望刀具運動較快;在加工工件的過程中,刀具切削工件受到的阻力較大,為了避免刀具折斷,其運動速度應該放慢;刀具返回過程中不切削工件,同樣為了提高工作效率,希望刀具運動較快。在半自動機床上通常使用液壓缸來帶動刀具前進,如果使用傳統的控制方式, 液壓系統工作原理如圖1所示,系統的工作過程如下。

1、快進。1YA、3YA通電,其馀電磁鐵斷電,壓力油經電磁閥1、2、3左位進入液壓缸右腔,推動液壓缸桿快速接近工件。
2、工進。當液壓缸活塞桿前端固定的磁鐵靠近霍爾??關7,2SQ通電時,電磁鐵1YA、3YA、5YA通電,壓力油經電磁閥1、2左位,電磁閥3右位,節流閥4進入液壓缸右腔,推動液壓缸活塞桿低速工進,切削工件。
3、延時。當液壓缸活塞桿前端固定的磁鐵靠近霍爾??關8,3SQ通電時,電磁鐵1YA通電,其馀電磁鐵斷電,液壓缸停止不動。
4、快退。延時結束,電磁鐵1YA、4YA通電,其馀電磁鐵斷電,壓力油經電磁閥1、2進入液壓缸左腔,使液壓缸快速退回,直到液壓缸活塞桿前端固定的磁鐵靠近霍爾??關6,1SQ通電為止。
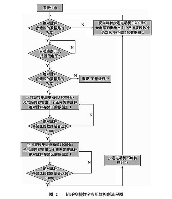
使用閉環控制數字液壓缸實現上述運動,其流程圖如圖2所示。

5、複位。判斷絕對脈沖存儲區的數據是否為零。如果是零,說明液壓缸在零位;如果不是零,說明液壓缸不在零位。不在零位,則反向旋轉步進電動機(圖2以1200Hz為例),當光電編碼器返回一個脈沖信號時,說明液壓缸后退了一個脈沖當量,絕對脈沖存儲區的數據減1,液壓缸后退到零位為止。
6、??關判斷。??關按下,執行運動,否則不動。
7、報警。如果液壓缸不在零位說明在工作過程當中,即使此時按下??關也不能使液壓缸運動。
8、快進。給步進電動機發送正向高速脈沖(圖2以1000Hz為例),同時當光電編碼器返回一個脈沖信號時,說明液壓缸前進了一個脈沖當量,絕對脈沖存儲區的數據1。
9、工進。當液壓缸走到指定的位置(圖2以相對零位置6000個脈沖當量為例),即將??始加工工件時,降低發給步進電動機的正向脈沖速度(圖40以200Hz為例),同樣光電編碼器每返回一個脈沖信號,絕對脈沖存儲區的數據加1。
10、延時。當液壓缸走到終點位置(圖2以相對零位置6400個脈沖當量為例),根據加工要求通常在終點位置停留一段時間,在數字液壓缸系統中,隻需要是步進電動機停止旋轉,液壓缸就會停止運動。
11、后退。延時結束后,反向旋轉步進電動機(圖2以1200Hz為例),當光電編碼器返回一個脈沖信號時,說明液壓缸后退了一個脈沖當量,這時絕對脈沖存儲區的數據減1,液壓缸后退到零位為止。
按照以上方法控制液壓缸運動的特點是;單片機絕對脈沖存儲區所存儲的數據和液壓缸相對于零點的位移是惟一對應的,不需使用會影響液壓缸控制精度的霍爾??關。通過以上方法就可以有效地保證液壓缸行程精度。
相對于傳統液壓執行系統,數字液壓執行系統具有以下優點:
①結構簡單,環節少。實驗當中使用一個數字缸,實現了需要三個滑閥、一個節流閥、一個普通液壓缸所組成的一個液壓回路系統才能實現的所有功能。
②運動規律易于改變。數字液壓缸可以通過改變控制程序實現其運動速度和位移的變化,而傳統液壓回路系統就不容易改變其速度和位移,需要增減液壓閥,改變回路結構。
③控制精度高。滾珠絲杠的導程為10mm,步進電動機和光電編碼器的脈沖周期為l024PIR,數字液壓缸的精度可達到0.01mm。
④相對于??環控制數字液壓缸,閉環控制數字液壓缸能對系統溫度、壓力負載、內洩及死區等因素對速度和位移産生的影響進行補償,并且控制精度進一步提高。




JFTPC磁性開關AT-01系列有:AT-01R,AT-01RD,AT-01N,AT-01P;
JFTPC磁性開關AT-02系列有:AT-02R,AT-02RD, AT-02N,AT-02P;
JFTPC磁性開關AT-03系列有:AT-03R,AT-03RD,AT-03N,AT-03P;
JFTPC磁性開關AT-04系列有:AT-04R,AT-04RD,AT-04N,AT-04P;
JFTPC磁性開關AT-05系列有:AT-05R,AT-05RD,AT-05N,AT-05P;
JFTPC磁性開關AT-06系列有:AT-06R,AT-06RD,AT-06N,AT-06P;
JFTPC磁性開關AT-07系列有:AT-07R,AT-07RD,AT-07N,AT-07P;
JFTPC磁性開關AT-08系列有:AT-08R,AT-08RD,AT-08N,AT-08P;
JFTPC磁性開關AT-09系列有:AT-09R,AT-09RD,AT-09N,AT-09P;
JFTPC磁性開關AT-10系列有:AT-10R,AT-10RD,AT-10N,AT-10P;
JFTPC磁性開關AT-11系列有:AT-11R,AT-11RD,AT-11N,AT-11P;
JFTPC磁性開關AT-12系列有:AT-12R,AT-12RD,AT-12N,AT-12P;
JFTPC磁性開關AT-13系列有:AT-13R,AT-13RD,AT-13N,AT-13P;
JFTPC磁性開關AT-14系列有:AT-14R,AT-04RD,AT-14N,AT-14P;
JFTPC磁性開關AT-15系列有:AT-15R,AT-15RD,AT-15N,AT-15P;
JFTPC磁性開關AT-16系列有:AT-16R,AT-16RD,AT-16N,AT-16P;
JFTPC磁性開關AT-17系列有:AT-17R,AT-17RD,AT-17N,AT-17P;
JFTPC磁性開關AT-18系列有:AT-18R,AT-18RD,AT-18N,AT-18P;
JFTPC磁性開關AT-19系列有:AT-19R,AT-19RD,AT-19N,AT-19P;
JFTPC磁性開關AT-20系列有:AT-20R,AT-20RD,AT-20N,AT-20P;
JFTPC磁性開關AT-21系列有:AT-21R,AT-21RD,AT-21N,AT-21P;
JFTPC磁性開關AT-22系列有:AT-22R,AT-22RD,AT-22N,AT-22P;
JFTPC磁性開關AT-23系列有:AT-23R,AT-23RD,AT-23N,AT-23P;
JFTPC磁性開關AT-24系列有:AT-24R,AT-24RD,AT-24N,AT-24P;
JFTPC磁性開關AT-25系列有:AT-25R,AT-25RD,AT-25N,AT-25P;
JFTPC磁性開關AT-26系列有:AT-26R,AT-26RD,AT-26N,AT-26P;
JFTPC磁性開關AT-27系列有:AT-27R,AT-27RD,AT-27N,AT-27P;
JFTPC磁性開關AT-28系列有:AT-28R,AT-28RD,AT-28N,AT-28P;
JFTPC磁性開關AT-29系列有:AT-29R,AT-29RD,AT-29N,AT-29P;
JFTPC磁性開關AT-30系列有:AT-30R,AT-30RD,AT-30N,AT-30P;
JFTPC磁性開關AT-31系列有:AT-31R,AT-31RD,AT-31N,AT-31P;
JFTPC磁性開關AT-32系列有:AT-32R,AT-32RD,AT-32N,AT-32P;
JFTPC磁性開關AT-33系列有:AT-33R,AT-33RD,AT-33N,AT-33P;
ATTEK 接近開關AT-34系列有:AT-34R,AT-34RD,AT-34N,AT-34P;
JFTPC磁性開關AT-35系列有:AT-35R,AT-35RD,AT-35N,AT-35P;
JFTPC磁性開關AT-36系列有:AT-36R,AT-36RD,AT-36N,AT-36P;
JFTPC磁性開關AT-37系列有:AT-37R,AT-37RD,AT-37N,AT-37P;
JFTPC磁性開關AT-38系列有:AT-38R,AT-38RD,AT-38N,AT-38P;
JFTPC磁性開關AT-39系列有:AT-39R,AT-39RD,AT-39N,AT-39P;
JFTPC磁性開關AT-40系列有:AT-40R,AT-40RV,AT-40RD,AT-40N,AT-40P;
JFTPC磁性開關AT-41系列有:AT-41R,AT-41RV,AT-41RD,AT-41N,AT-41P;
JFTPC磁性開關AT-42系列有:AT-42R,AT-42RV,AT-42RD,AT-42N,AT-42P;
JFTPC磁性開關AT-43系列有:AT-43R,AT-43RV,AT-43RD,AT-43N,AT-43P;
JFTPC磁性開關AT-44系列有:AT-44R,AT-44RV,AT-44RD,AT-44N,AT-44P;
JFTPC磁性開關AT-50系列有:AT-50R,AT-50RV,AT-50RD,AT-50N,AT-50P;
JFTPC磁性開關AT-51系列有:AT-51R,AT-51RV,AT-51RD,AT-51N,AT-51P;
JFTPC磁性開關AT-70系列有:AT-70R,AT-70RV,AT-70RD,AT-70N,AT-70P;
JFTPC磁性開關AT-71系列有:AT-71R,AT-71RV,AT-71RD,AT-71N,AT-71P;
JFTPC磁性開關AT-72系列有:AT-72R,AT-72RD,AT-72RD,AT-72N,AT-72P;
本文由蘇州逐利機電整理發布,如需轉載請瀏覽來源及出處,原文地址:http://m.wangzhezhibo.com/kg/200.html






留言信息